咨詢電話:
15850286269
15850286269


產品名稱:冷凝器
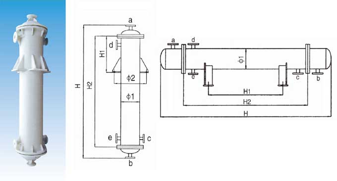
管口使用表
a.介質入口或出口 b.介質入口或出口 c.冷卻水入口 d.冷卻水出口 e.排凈口
材質特點
(1)聚丙烯具有很好的耐化學的品性,對于無機化合物、不論酸、堿、鹽溶液,除強氧化性物料外,幾乎直到120℃都對其無破壞作用,對幾乎所有溶劑在溫室下均不溶解,一般烷、烴、醇、酚、醛、酮類等介質上均可使用。
(2)聚丙烯塑料融點為164-174℃,因此一般使用溫度可達110-125℃
(3)不結垢,不污染介質,無毒性,也可用于食品工業。
(4)材質比重輕設備安裝維修極為方便。
由于具有以上特點,所以本品設備適于化工,制藥,染化、冶金、食品、環保、化纖等行業中各種用途的換熱設備及容器代替了原有的不銹鋼、搪瓷;石墨、碳鋼、玻璃等設備,使用后效果較好,已受到廣大用戶的歡迎。
注意事項
1、訂貨時,請查閱聚丙烯的腐蝕數據,針對介質和使用條件選購。
2、每臺換熱器規格面積由客戶確定,規格請參考換熱器規格表。
3、訂貨時要指明安裝形式,如改變管接口大小及方位請客戶提前指出。
4、塑料設備較脆,要輕拿輕放,安裝時要慢慢緊固螺栓,以免損壞設備。
5、開車時先注入冷卻水,應避免與明火接觸。

掃碼添加微信
手機掃碼瀏覽
太倉市順邦防腐設備有限公司
聯系人:王國保
手 機:15850286269
電 話:0512-53250222
傳 真:0512-53222468
郵 箱:691140133@qq.com
網 址:m.371cq.cn
地 址:江蘇省蘇州市太倉市沙溪鎮歸莊岳鹿線668號